ご挨拶
企業理念
企業概要
沿革
資格一覧
アクセスマップ
木造建築設計
造船設計
橋梁設計
設備設計
山留設計
鉄骨設計
配管設計
家具設計
タイル設計
冷却塔設計
住宅申請代行
ホーム
事業内容
設備設計
木造建築設計
造船設計
橋梁設計
設備設計
山留設計
鉄骨設計
配管設計
家具設計
タイル設計
冷却塔設計
住宅申請代行
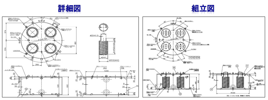
主に各種プラント機械設備の設計業務を受託しております。各種CADを駆使し、自動車部品の熱処理設備、エレベーター、水処理設備等の設計・作図業務を行っております。
企業情報
ご挨拶
企業理念
企業概要
沿革
資格一覧
アクセスマップ
事業内容
木造建築設計
造船設計
橋梁設計
設備設計
山留設計
鉄骨設計
配管設計
家具設計
タイル設計
冷却塔設計
住宅申請代行
採用情報
リクルートサイト
最新情報
最新情報一覧
TOP